Henan E-Grind Abrasives Co., Ltd.
Henan E-Grind Abrasives Co., Ltd.

Diamond powder pickling waste gas treatment device

Table of Content [Hide]

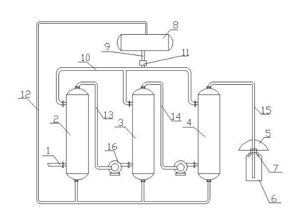
    Abstract: The utility model belongs to the field of superhard material production device, in particular to a diamond micro-powder pickling waste gas treatment device. The device comprises an alkali washing tower, an intake port of the alkali washing tower is connected with the pickling waste gas pipe, an intake port of the alkali washing tower is connected with the alkali liquid pipe, an outlet of the alkali washing tower is connected with the alkali liquid reflux pipe, the air outlet of the alkali washing tower is connected with the buffer settling barrel through the exhaust pipe, the exhaust pipe at the inlet of the buffer settling barrel is provided with an air shield, and the top of the buffer settling barrel is provided with several exhaust holes. The utility model has the advantages of simple structure, in which the acid waste gas produced by diamond micro-powder pickling is sprayed and neutralized by lye, while the air shield is combined with the buffer settling barrel to settle the neutralized waste gas again and remove impurities, and the waste gas after final treatment meets the requirements of environmental protection.

     

    Main claim: 1. The diamond micro-powder pickling waste gas treatment device is characterized in that the device comprises an alkali washing tower, an intake port of the alkali washing tower is connected with the pickling waste gas pipe, the intake port of the alkali washing tower is connected with the alkali liquid pipe, the outlet of the alkali washing tower is connected with the alkali liquid reflux pipe, the air outlet of the alkali washing tower is connected with the buffer settlement barrel through the exhaust pipe, and the exhaust pipe at the inlet of the buffer settlement barrel is provided with an air shield. The top of the buffer settling barrel is provided with several vents.

    2. As described in claim 1, the diamond micro-powder pickling waste gas treatment device is characterized in that the device also includes a lye pool, the lye pipe includes a lye main pipe and a lye branch pipe connected with each other, the lye pool is connected with the lye main pipe, the lye branch pipe is connected with the liquid inlet of the lye washing tower, and the lye pool is also connected with the lye return pipe.

    3. As described in claim 2, the diamond micro powder pickling waste gas treatment device is characterized in that the lye main is provided with a pump.

    4. As described in claim 1 or 2, the diamond micro-powder pickling waste gas treatment device is characterized in that the alkali washing tower includes a first-level alkali washing tower, a two-level alkali washing tower and a three-level alkali washing tower, the intake port of the first-level alkali washing tower is connected with the pickling waste gas pipe, and the air outlet of the first-level alkali washing tower is connected with the intake port of the second-level alkali washing tower through the first exhaust pipe. The air outlet of the secondary alkali washing tower is connected to the air intake of the tertiary alkali washing tower through the second exhaust pipe, and the air outlet of the tertiary alkali washing tower is connected to the buffer settling barrel through the third exhaust pipe. The first exhaust pipe and the second exhaust pipe are provided with fans.

    5. As described in claim 4, the diamond micro-powder pickling waste gas treatment device is characterized in that the buffer settling barrel is provided with an activated carbon adsorption layer, and the port of the third exhaust pipe passes through the activated carbon adsorption layer.

    Related Products
    References
    We use cookies to offer you a better browsing experience, analyze site traffic and personalize content. By using this site, you agree to our use of cookies. Visit our cookie policy to learn more.
    Reject
    Accept